史上最长春节假期的"充电大考"
春节是中国最重要的传统节日,“回家过年”深深刻入国人骨子里,2026年春节假期为9天(2月15日-23日,农历腊月廿八至正月初六),是史上最长假期,春节出行主要以公路为主,全国高速公路新能源汽车流量迎来爆发式增长。据交通运输部门2月24日数据显示,高速公路日均通行新能源车辆1152万辆,同比增长34%;全国高速公路服务区日均超过91万辆车辆充电;高速公路充电量达14976.75万千瓦时(约1.5亿度),日均充电量1664.08万千瓦时,日均同比增长52.01%,充电量创历史新高。
热点背后问题:
尽管充电体验较往年显著改善,但很多设备是节前应付充电高峰匆忙赶做出来的,没经过长时间测试考验,加上设备在假期期间都是高负荷运转,连续9天假期,充电桩日均工作时长超16小时,某地方充电站变压器一天跳几次闸也是常有之事。其次,公共充电桩常常面临高频插拔+电流冲击,漏电流风险上升。再者,2月中旬很多地方迎来寒潮期,低温雨雪导致绝缘材料性能波动。
在这场“电力春运”中,充电桩的电气安全保护系统成为保障千万车主顺利出行的隐形防线。其中,B型剩余电流检测技术作为充电桩核心安全模块,其可靠性直接关系到人身安全和设备稳定运行。
为什么高速公路充电桩必须采用B型漏电保护?
充电桩与普通家用电器不同,必须选择专门为电动汽车充电桩设计的漏电保护器(漏保),而不是普通的空气开关(空开)。因为空开只保护设备,发生漏电不会跳闸,无法保护人身安全,而漏保是在空开功能基础上增加漏电保护,当检测到线路中有电流异常泄露(即漏电)时,能在人体受到伤害前瞬间切断电源。
三种漏保类型
AC型漏保:仅对交流正弦波漏电流有效,无法检测充电过程中可能产生的直流分量。因此适用于普通家庭照明和插座回路,不推荐用于充电桩。
A型漏保:对交流漏电和脉动直流漏电(如来自半波整流电路的漏电)都能提供保护。这是目前国内外标准普遍要求的、用于单相交流充电桩(220V/7kW)的最低标准。大多数家庭充电桩应使用A型漏保。
B型漏保:提供最全面的保护。能对交流漏电、脉动直流漏电和平滑直流漏电全部有效。特别适用于三相充电桩(380V/11kW/21kW),以及所有追求最高安全等级的场合。部分高端车型或新的安装规范已开始推荐或要求使用B型漏保。
漏电流类型和风险等级
| 电流类型 | 波形特征 | 危险等级 | 适用保护类型 |
| 纯交流AC | 50Hz正弦波 | ⭐⭐⭐ | A型/AC型 |
| 脉动直流 | 整流后纹波 | ⭐⭐⭐⭐ | A型 |
| 平滑直流DC | 恒定方向 | ⭐⭐⭐⭐⭐ | B型必需 |
| 复合波形 | 高频叠加 | ⭐⭐⭐⭐⭐ | B型必需 |
现代充电桩普遍采用PWM整流技术,故障时可能产生6mA以上的平滑直流剩余电流。A型漏保对直流成分无响应,必须采用B型漏保。
2025年8月1日全面实施的新国标GB 39752-2024已强制要求直流充电桩配备能检测这两种漏电(脉动直流漏电和平滑直流漏电)的保护装置(通常为B型或A+DC6mA型),以确保充电安全。
因此,在高频使用的高速公路服务区充电桩,采用B型漏保不仅是技术需求,也是法律合规要求。
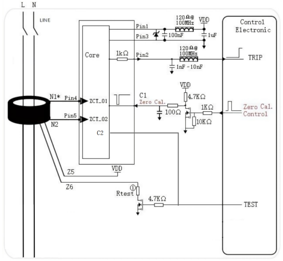
分体式B型漏电检测模组
针对充电桩严苛的应用场景,芯森电子CSMD1&TR3A 6C00分体式漏电检测模组提供了完整的B型保护解决方案,漏电检测模块 + 互感器分离式产品组合,包含B剩余电流检测电路、能检测多种漏电流波形,具有功耗 低、温度漂移小、隔离式电流检测等优点。
分体式设计的工程价值:
布局灵活:模块可置于控制板,互感器贴近主回路,避免高压干扰
维护便捷:故障时单独更换模块或互感器,降低运维成本(应对91万辆/天的维护压力)
认证友好:模块与互感器分别满足安规距离要求,简化整机认证
核心性能参数
| 检测波形 | 典型动作电流 | 响应时间 | 标准符合性 |
| 平滑直流DC | 5.1mA (4.0-6.0mA) | ≤0.3s (@10I△n) | IEC 62955 RDC-D0 |
| 交流AC 50Hz | 26mA (20-30mA) | ≤0.1s (@2I△n) | GB/T 22794 |
| A型脉动直流 | 26mA | ≤0.12s (@4I△n) | IEC 62752 IC-CPD |
| 复合波1kHz | 36mA | ≤0.2s | IEC 62752 |
关键指标解读:
DC 6mA精准检测:适配最新国标对直流剩余电流的强制要求
≤20ms极速分断:大电流故障时快速切断,保障人身安全
80mW超低功耗:满足充电桩待机功耗<5W的能效标准(应对1.5亿度累计充电量的能耗管理)
结语
2026年春节(2月15日-23日)高速公路的充电高峰,以1.5亿度充电量、52%同比增长的数据,验证了充电桩基础设施的承载能力。B型剩余电流检测作为充电桩的"安全守门员",其技术成熟度直接关系到新能源汽车产业的健康发展。
芯森电子CSMD1&TR3A 6C00分体式方案,通过模块化架构、精准阈值控制、全工况可靠性设计,为充电桩厂商提供了符合国际标准和国家标准的B型保护解决方案。在"双碳"目标驱动下,这类高可靠性的核心器件将成为充电桩安全升级的标配。
1995
